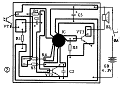
光控式语音报警电路:光控语音警示电原理图见图1。整个电路由光控电子开关和3秒语音集成电路两部分组成。图1中光敏三极管VT1和晶体三极管VT2,电阻R1、R2、R3和电容C1、C2等构成光控开关电路。语音集成电路IC及三极管VT3、电阻R4、R5等构成语音放大电路。图2是该电路的印刷电路板图。平常在光源照射下,VT1呈低阻状态,VT2饱和导通,IC的触发端③脚得不到正触发脉冲而不工作,扬声器无声。当VT1被物体遮挡时,便产生一负脉冲电压,并通过C1耦合到VT2的基极,导致VT2进入截止状态,IC获得一正触发脉冲而工作,输出音频信号通过VT3放大,推动扬声器发出声响。声响内容可根据不同场合选择不同的语音电路来产生,例如高压电网或配电房等场所,可选用“高压重地,禁止入内”、“有电危险,请勿靠近”等语音集成电路。


图3是另一种形式的光控语音电路。当周围光照度变暗时,光敏二极管VT1呈高阻值状态,VT2因基极电位低而截止,语音芯片IC不工作。当有光线照射时,VT1内阻迅速下降,VT2因基极电位上升而导通,IC被触发工作。当IC选用“天亮了,快快起床”语音集成电路时,图3所示电路便成了语音报晓器电路。当将图3电路用于保险柜门开提醒装置时,语音IC可选用“保险柜已打开,请注意关闭”语音电路。

相关热词:#报警电路
东芝牌RAC-45NHE型空调机电路图
时间:2026-03-04
杜鹃牌XPB2-3型洗衣机电路图
时间:2026-03-04
干衣机电路图
时间:2026-03-04
古桥牌KC-30DE型牌窗式空调机电路图
时间:2026-03-04
好乐牌KC-42R型窗式空调机电路图
时间:2026-03-04
佳乐牌KCS-12型窗式空调机电路图
时间:2026-03-04
江南牌KC-20型窗式空调器电路图
时间:2026-03-04
江南牌KCD-31型窗式空调器电路图
时间:2026-03-04
金羚牌XQB30-5型全自动洗衣机电路图
时间:2026-03-04
日产AW B310B型洗衣机控制器电路图
时间:2026-03-04
三相异步电动机原理
时间:2026-03-04
电度表的工作原理
时间:2026-03-04
电动机单线远程正反转控制电路图
时间:2026-03-04
三相异步电动机的拆装详讲
时间:2026-03-04
三相异步电动机的七种调速方式
时间:2026-03-04
USB转232电路图
时间:2026-03-04
电风扇红外遥控器2
时间:2026-03-04
由三个接触器组成的电动机正反转控制电路图
时间:2026-03-04
东芝牌RAC-45NHE型空调机电路图
时间:2026-03-04
半球牌调温电炉电路图
时间:2026-03-04