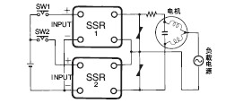
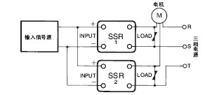
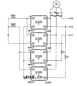
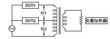
固态继电器应用电路图大全
■应用电路图
1. 与传感器的连接
SSR可直接连接接近开关、光电开关等传感器。






| 变压器一 次侧的直 流电阻(Ω) |
冲击电流 (A) |
SSR的浪 涌接通电 流容量(A) |
适用SSR | |||
| G3P□ | G3NA | G3NE | G3NH | |||
| 4.8以上 | 30 | 60 | —— | -205□ | -205□ | —— |
| 1.9~4.7 | 75 | 150 | -210□ -215□ |
-210□ | -210□ | —— |
| 1.3~1.8 | 110 | 220 | -220□ -225□ |
-220□ | -220□ | —— |
| 0.65~1.2 | 220 | 440 | -235□ -240□ -245□ -260□ |
-240□ | —— | —— |
| 0.36~0.64 | 400 | 800 | —— | —— | —— | -2075□ |
| 0.16~0.35 | 900 | 1,800 | —— | —— | —— | -2150□ |
| 变压器一 次侧的直 流电阻(Ω) |
冲击电流 (A) |
SSR的浪 涌接通电 流容量(A) |
适用SSR | |||
| G3P□ | G3NA | G3NE | G3NH | |||
| 5.2以上 | 30 | 60 | —— | -205□ | -205□ | —— |
| 2.1~5.1 | 75 | 150 | -210□ -215□ |
-210□ | -210□ | —— |
| 1.5~2.0 | 110 | 220 | -220□ -225□ |
-220□ | -220□ | —— |
| 0.71~1.4 | 220 | 440 | -235□ -240□ -245□ -260□ |
-240□ | —— | —— |
| 0.39~0.70 | 400 | 800 | —— | —— | —— | -2075□ |
| 0.18~0.38 | 900 | 1,800 | —— | —— | —— | -2150□ |
| 变压器一 次侧的直 流电阻(Ω) |
冲击电流 (A) |
SSR的浪 涌接通电 流容量(A) |
适用SSR | |||
| G3P□ | G3NA | G3NE | G3NH | |||
| 5.7以上 | 30 | 60 | —— | -205□ | -205□ | —— |
| 2.3~5.6 | 75 | 150 | -210□ -215□ |
-210□ | -210□ | —— |
| 1.6~2.2 | 110 | 220 | -220□ -225□ |
-220□ | -220□ | —— |
| 0.78~1.5 | 220 | 440 | -235□ -240□ -245□ -260□ |
-240□ | —— | —— |
| 0.43~0.77 | 400 | 800 | —— | —— | —— | -2075□ |
| 0.19~0.42 | 900 | 1,800 | —— | —— | —— | -2150□ |
| 变压器一 次侧的直 流电阻(Ω) |
冲击电流 (A) |
SSR的浪 涌接通电 流容量(A) |
适用SSR | |||
| G3P□ | G3NA | G3NE | G3NH | |||
| 9.5以上 | 30 | 60 | —— | -205□ | -205□ | —— |
| 3.8~9.4 | 75 | 150 | -210□ -215□ |
-210□ | -210□ | —— |
| 2.6~3.7 | 110 | 220 | -220□ -225□ |
-220□ | -220□ | —— |
| 1.3~2.5 | 220 | 440 | -235□ -240□ -245□ -260□ |
-240□ | —— | —— |
| 0.71~1.2 | 400 | 800 | —— | —— | —— | -2075□ |
| 0.32~0.70 | 900 | 1,800 | —— | —— | —— | -2150□ |
| 变压器一 次侧的直 流电阻(Ω) |
冲击电流 (A) |
SSR的浪 涌接通电 流容量(A) |
适用SSR | |||
| G3P□ | G3NA | G3NE | G3NH | |||
| 10.4以上 | 30 | 60 | —— | -205□ | -205□ | —— |
| 4.2~10.3 | 75 | 150 | -210□ -215□ |
-210□ | -210□ | —— |
| 2.9~4.1 | 110 | 220 | -220□ -225□ |
-220□ | -220□ | —— |
| 1.5~2.8 | 220 | 440 | -235□ -240□ -245□ -260□ |
-240□ | —— | —— |
| 0.78~1.4 | 400 | 800 | —— | —— | —— | -2075□ |
| 0.35~0.77 | 900 | 1,800 | —— | —— | —— | -2150□ |
| 变压器一 次侧的直 流电阻(Ω) |
冲击电流 (A) |
SSR的浪 涌接通电 流容量(A) |
适用SSR | |||
| G3P□ | G3NA | G3NE | G3NH | |||
| 11.4以上 | 30 | 60 | —— | -205□ | -205□ | —— |
| 4.6~11.3 | 75 | 150 | -210□ -215□ |
-210□ | -210□ | —— |
| 3.1~4.5 | 110 | 220 | -220□ -225□ |
-220□ | -220□ | —— |
| 1.6~3.0 | 220 | 440 | -235□ -240□ -245□ -260□ |
-240□ | —— | —— |
| 0.85~1.5 | 400 | 800 | —— | —— | —— | -2075□ |
| 0.38~0.84 | 900 | 1,800 | —— | —— | —— | -2150□ |
| 变压器一 次侧的直 流电阻(Ω) |
冲击电流 (A) |
SSR的浪 涌接通电 流容量(A) |
适用SSR | |||
| G3P□ | G3NA | G3NE | G3NH | |||
| 7.6以上 | 75 | 150 | —— | -410□ | —— | —— |
| 5.2~7.5 | 110 | 220 | -420□ -430□ |
-420□ | —— | —— |
| 2.6~5.1 | 220 | 440 | -435□ -445□ |
—— | —— | —— |
| 1.5~2.5 | 400 | 800 | —— | —— | —— | -4075□ |
| 0.63~1.4 | 900 | 1,800 | —— | —— | —— | -4075□ |
| 变压器一 次侧的直 流电阻(Ω) |
冲击电流 (A) |
SSR的浪 涌接通电 流容量(A) |
适用SSR | |||
| G3P□ | G3NA | G3NE | G3NH | |||
| 8.3以上 | 75 | 150 | —— | -410□ | —— | —— |
| 5.7~8.2 | 110 | 220 | -420□ -430□ |
-420□ | —— | —— |
| 2.9~5.6 | 220 | 440 | -435□ -445□ |
—— | —— | —— |
| 1.6~2.8 | 400 | 800 | —— | —— | —— | -4075□ |
| 0.70~1.5 | 900 | 1,800 | —— | —— | —— | -4075□ |
| 变压器一 次侧的直 流电阻(Ω) |
冲击电流 (A) |
SSR的浪 涌接通电 流容量(A) |
适用SSR | |||
| G3P□ | G3NA | G3NE | G3NH | |||
| 9.1以上 | 75 | 150 | —— | -410□ | —— | —— |
| 6.2~9.0 | 110 | 220 | -420□ -430□ |
-420□ | —— | —— |
| 3.1~6.1 | 220 | 440 | -450□ | —— | —— | —— |









| 环境温度的定义 SSR以通过自然对流形成散热为基本。为此, 将SSR进行散热的空气温度作为环境温度。 |
东芝牌RAC-45NHE型空调机电路图
时间:2026-03-04
杜鹃牌XPB2-3型洗衣机电路图
时间:2026-03-04
干衣机电路图
时间:2026-03-04
古桥牌KC-30DE型牌窗式空调机电路图
时间:2026-03-04
好乐牌KC-42R型窗式空调机电路图
时间:2026-03-04
佳乐牌KCS-12型窗式空调机电路图
时间:2026-03-04
江南牌KC-20型窗式空调器电路图
时间:2026-03-04
江南牌KCD-31型窗式空调器电路图
时间:2026-03-04
金羚牌XQB30-5型全自动洗衣机电路图
时间:2026-03-04
日产AW B310B型洗衣机控制器电路图
时间:2026-03-04
瞬间抑制二极管(TVS)/瞬间抑制二极管(TVS)是...
时间:2026-03-04
常用整流二极管型号大全
时间:2026-03-04
S/HS固态继电器原理简介
时间:2026-03-04
稳压二极管的选用和代换
时间:2026-03-04
TVS器件的电特性有哪些
时间:2026-03-04
TVS二极管的分类/应用,TVS二极管的特点/选用...
时间:2026-03-04
快恢复二极管,快恢复二极管是什么意思
时间:2026-03-04
PN结温度传感器工作原理是什么?
时间:2026-03-04
双向二极管起什么作用?
时间:2026-03-04
集电极开路(OC)/漏极开路(OD)输出的结构
时间:2026-03-04