1、多台变压器并联运行时,如果其中一台变压器发生故障或需要检修,那么另外几台变压器可分担它的负载继续供电,从而提高了供电的可靠性。
2、可根据电力系统中负荷的变化,调整投入并联的变压器台数,以减少电能损耗,提高运行效率。
3、可根据用电量的增加,分期分批安装新变压器,以减少初期投资。
①电压比相同,允差±0.5%
②阻抗电压值相差<±10%
③接线组别相同
④两台变压器的容量比不超过3:1。
若并联运行的变压器不满足上述条件:
①电压比不同,则并联运行时将产生环流,影响变压器出力。
②阻抗电压不等,则负载不能按容量比例分配,也就是阻抗电压小的变压器满载时,阻抗电压大的欠载。
③接线组别不一致,将造成短路。
④变压器容量相差较大,则阻抗电压亦将相差较大。
交流接触器实物连接图
时间:2026-03-07
自锁电路实物接线图
时间:2026-03-07
11~75型自耦降压启动电路
时间:2026-03-07
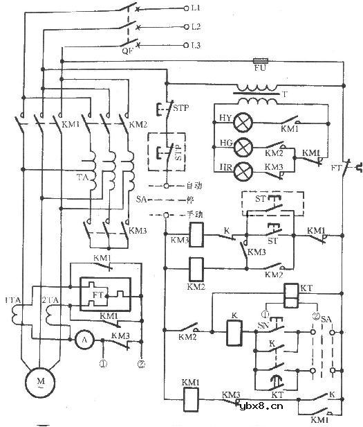
22~75型自耦降压启动电路
时间:2026-03-07
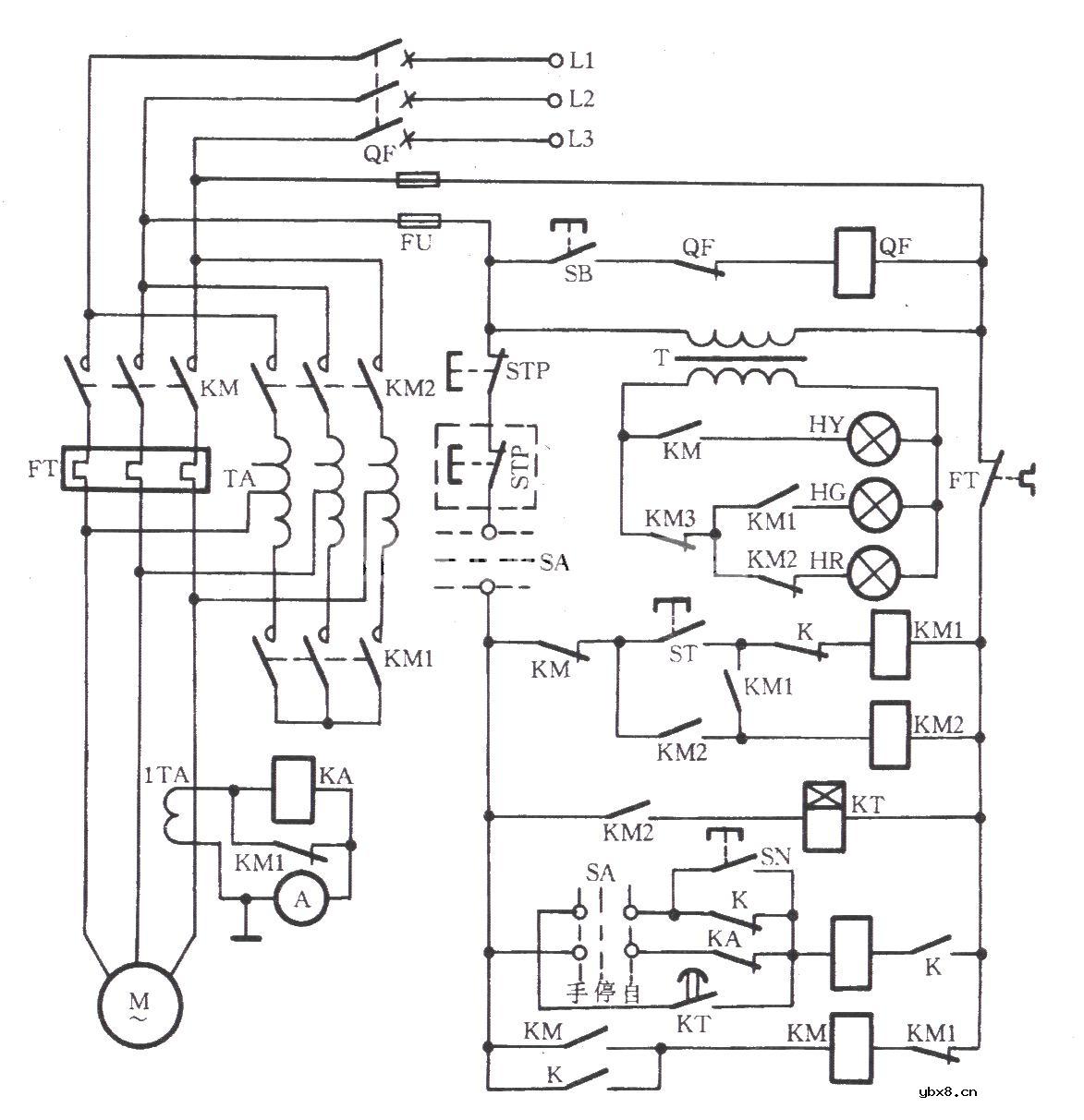
JJ1B-75型自耦降压启动器电路
时间:2026-03-07
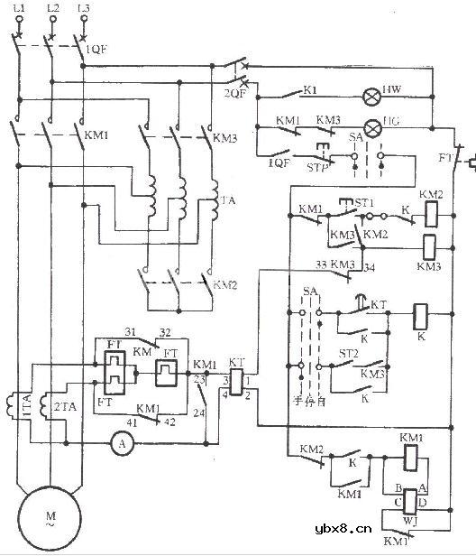
JK1-125型自耦降压启动器电路
时间:2026-03-07
电动机定子串联电阻降压启动电路
时间:2026-03-07
电动机定子串电阻降压起动控制电路原理图
时间:2026-03-07
按钮接触器中间继电器控制的补偿器降压启动
时间:2026-03-07
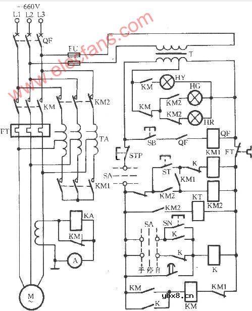
可逆自偶减压启动器电路
时间:2026-03-07
玻璃釉电容器的结构与特点
时间:2026-03-05
关于STM32WL LSE 添加反馈电阻后无法起振的...
时间:2026-03-05
电阻的标称阻值和允许偏差
时间:2026-03-05
使用过滤器电容器和诱导器来抑制受辐射的EM...
时间:2026-03-05
LED固晶机龙头直面“寒冬”
时间:2026-03-05
浅谈高压贴片电容分类与性能参数
时间:2026-03-05
聚四氟乙烯电容器的结构与特点
时间:2026-03-05
漆膜电容器的结构与特点
时间:2026-03-05
复合介质电容器的结构与特点
时间:2026-03-05
瓷介电容器的结构与特点
时间:2026-03-05