当前位置:首页 > 电工基础 > 正文

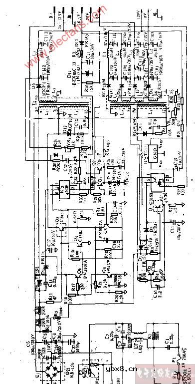
GW500显示器开关电路图

来源:网络  发布者:电工基础  发布时间:2026-03-06 16:23
GW500显示器开关电路图

GW500显示器开关电路图

GW500显示器开关电路

相关热词:#电路图

最新文章
传真机的类型传真机的类型

时间:2026-03-06

传真机用纸类型传真机用纸类型

时间:2026-03-06

传真机的记录纸尺寸传真机的记录纸尺寸

时间:2026-03-06

传真机适用线路传真机适用线路

时间:2026-03-06

传真机的供纸标准传真机的供纸标准

时间:2026-03-06

传真机的自动输稿器容量传真机的自动输稿器容量

时间:2026-03-06

传真机的调制解调器速度传真机的调制解调器速度

时间:2026-03-06

传真机传送速度传真机传送速度

时间:2026-03-06

传真机的扫描密度传真机的扫描密度

时间:2026-03-06

传真机的扫描方式传真机的扫描方式

时间:2026-03-06

热门文章
彩灯电路彩灯电路

时间:2026-03-05

三相异步电动机原理三相异步电动机原理

时间:2026-03-04

转角测量电路转角测量电路

时间:2026-03-05

经典的正弦波发生电路经典的正弦波发生电路

时间:2026-03-05

电度表的工作原理电度表的工作原理

时间:2026-03-04

电动机单线远程正反转控制电路图电动机单线远程正反转控制电路图

时间:2026-03-04

三相异步电动机的拆装详讲三相异步电动机的拆装详讲

时间:2026-03-04

三相异步电动机的七种调速方式三相异步电动机的七种调速方式

时间:2026-03-04

USB转232电路图USB转232电路图

时间:2026-03-04

线性可调差动变压器测量计电路图线性可调差动变压器测量计电路图

时间:2026-03-05