星三角形降压起动电路图
时间:2026-03-07
三角形接法电动机断相用电压继电器保护电路
时间:2026-03-07
三角形接法电动机零序电压继电器断相保护电...
时间:2026-03-07
3按钮手动星三角起动控制电路
时间:2026-03-07
电动机星三角降压启动电路
时间:2026-03-07
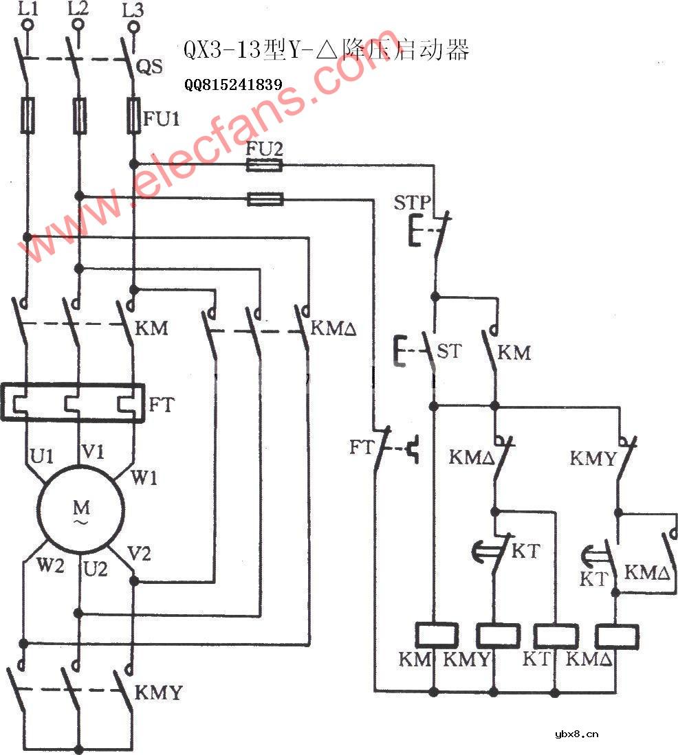
QX3-13型星三角降压启动器电路
时间:2026-03-07
星三角降压起动控制电路
时间:2026-03-07
全自动星三角减压启动、反接制动电路
时间:2026-03-07
星三角起动控制线路
时间:2026-03-07
按钮、接触器控制星三角降压启动控制电路
时间:2026-03-07
彩灯电路
时间:2026-03-05
三相异步电动机原理
时间:2026-03-04
三相异步电动机的七种调速方式
时间:2026-03-04
转角测量电路
时间:2026-03-05
经典的正弦波发生电路
时间:2026-03-05
电度表的工作原理
时间:2026-03-04
电风扇红外遥控器2
时间:2026-03-04
电动机单线远程正反转控制电路图
时间:2026-03-04
三相异步电动机的拆装详讲
时间:2026-03-04
USB转232电路图
时间:2026-03-04