频敏变阻器实际上是一个特殊的三相铁芯电抗器,它有一个三柱铁芯,每个柱上有一个绕组,三相绕组一般接成星形。频敏变阻器的阻抗随着电流频率的变化而有明显的变化电流频率高时,阻抗值也高,电流频率低时,阻抗值也低。频敏变阻器的这一频率特性非常适合于控制异步电动机的启动过程。启动时,转子电流频率fz 最大。Rf 与Xd 最大,电动机可以获得较大起动转矩。启动后,随着转速的提高转子电流频率逐渐降低,Rf 和Xf 都自动减小,所以电动机可以近似地得到恒转矩特性,实现了电动机的无级启动。启动完毕后,频敏变阻器应短路切除。
频敏变阻器是一种无触点电磁元件,相当于一个等值阻抗。在电动机起动过程中,由于等值阻抗随转子起动电流中高频成分的减小而自动下降以达到自动变阻,从而只需用一级变阻器,就可以把电动机平稳起动起来。

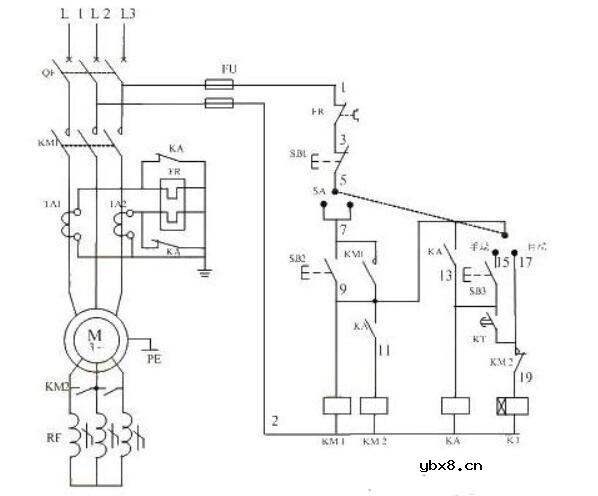
应用频敏变阻器启动线绕转子异步电动机的控制线路如下图所示,其启动过程如下:先合上电源开关QS后:

按下启动按钮SB1,接通接触器KM1,将电动机接上电源,转子电路串入频敏变阻器Rfs这时频敏变阻器的等值电阻与电抗的值都很大,限制了启动电流并提高了启动转矩。时间继电器KT接通后,经过一段时间以后,它的延时闭合的常开触点闭合,接通中间继电器KA。这时,电动机已经启动加速一段时间,频敏变阻器的等值电阻与电抗也很小了。KA的动合触点闭合接通接触器KM2,它的动合触点闭合将频敏变阻器短接,启动过程遂告结束。
频敏变阻器实际上是一个特殊的三相铁芯电抗器,它有一个三柱铁芯,每个柱上有一个绕组,三相绕组一般接成星形。频敏变阻器的阻抗随着电流频率的变化而有明显的变化电流频率高时,阻抗值也高,电流频率低时,阻抗值也低。频敏变阻器的这一频率特性非常适合于控制异步电动机的启动过程。启动时,转子电流频率fz大。Rf与Xd大,电动机可以获得较大起动转矩。启动后,随着转速的提高转子电流频率逐渐降低,Rf和Xf都自动减小,所以电动机可以近似地得到恒转矩特性,实现了电动机的无级启动。启动完毕后,频敏变阻器应短路切除。
频敏变阻器的优点:结构较简单,成本较低,维护方便,平滑启动。
频敏变阻器的缺点:电感存在,cosΦ较低,启动转矩并不很大,适于绕线式电动机轻载启动。
更多精彩阅读推荐:
频敏变阻器电气原理图_频敏变阻器作用
频敏变阻器作用_频敏变阻器命名规则
三款频敏变阻器启动电路图
为什么需要MOSFET栅极电阻?MOSFET栅极电阻...
时间:2026-03-05
NTC/PTC/CTR热敏电阻是什么?热敏电阻的使用...
时间:2026-03-05
解析单电阻采样的原理以及注意点
时间:2026-03-05
共源极放大器的设计方法
时间:2026-03-05
关于STM32WL LSE 添加反馈电阻后无法起振的...
时间:2026-03-05
如何直观地判断两级放大器的零点位置呢?
时间:2026-03-05
时序分析基本概念介绍<wire load model&...
时间:2026-03-05
电子元器件解析—电阻
时间:2026-03-05
3PEAK高压零漂放大器契合精密应用
时间:2026-03-05
助力绿色5G数字式电流和功率监测芯片-TPA62...
时间:2026-03-05
电阻的标称阻值和允许偏差
时间:2026-03-05
零欧电阻的功能
时间:2026-03-05
PPTC热敏电阻在电池中的应用
时间:2026-03-05
水泥电阻规格及型号
时间:2026-03-05
气敏电阻的型号命名方法是怎样的
时间:2026-03-05
国巨片式电阻缺货涨价之应对方案 你要知道电...
时间:2026-03-05
RI-80F型高压高阻玻璃釉膜电阻分压器
时间:2026-03-05
电阻器的分类
时间:2026-03-05
电阻的额定功率
时间:2026-03-05
电阻的高频特性
时间:2026-03-05