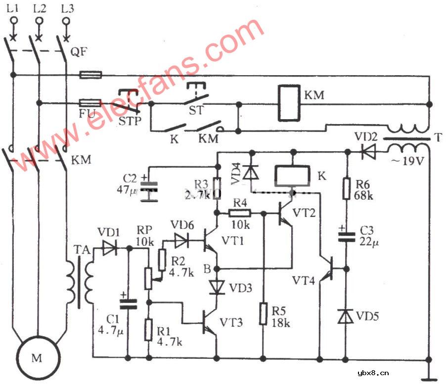
三相电动机过流保护电路图
如图所示是一种较为实用的电路。按下ST,KM吸合,电动机M启动、运转。电流互感器TA通过副边输出电流,经VD1整流、RP、R1分压,形成电压信号经R2、VD6加到VT1基极,另一个信号经RP加到VT3基极。 VT1、VT2、VT3组成一个射极耦合双稳态电路。正常时,VT1截止,VT2、VT3饱和导通,继电器K吸合,电动机M正常运行。当三相电动机某一相断相时,电流必定比正常时增大许多或因电动机线圈短路、机械卡堵等故障使电流大增,这时TA副边的电流也必定大增,加到VT1的基极电压也大增,促使VT1、VT3由饱和导通,VT2截止,K线圈失电释放,KM线圈相继失电释放,电动机M停电。

相关热词:#电动机
源极,什么是源极,源极是什么意思
时间:2026-03-04
摩尔定律,摩尔定律是什么意思
时间:2026-03-04
PN结,PN结是什么意思?
时间:2026-03-04
pn结原理是什么
时间:2026-03-04
pn结的形成/多晶硅中PN结是怎样形成的?
时间:2026-03-04
PN结温度传感器及测温电路原理
时间:2026-03-04
什么是PN结型温度传感器及其原理是什么?
时间:2026-03-04
PN结温度传感器工作原理是什么?
时间:2026-03-04
二极管,二极管是什么意思
时间:2026-03-04
肖特基二极管,什么是肖特基二极管,肖特基二...
时间:2026-03-04
三相异步电动机原理
时间:2026-03-04
电风扇红外遥控器2
时间:2026-03-04
由三个接触器组成的电动机正反转控制电路图
时间:2026-03-04
电动机单线远程正反转控制电路图
时间:2026-03-04
三相异步电动机的拆装详讲
时间:2026-03-04
三相异步电动机的七种调速方式
时间:2026-03-04
USB转232电路图
时间:2026-03-04
焊机工作原理方框图
时间:2026-03-04
碰焊机的原理及种类
时间:2026-03-04
电度表的工作原理
时间:2026-03-04