无刷控制器接线图
电工基础2026-03-04
无刷控制器接线图 上图是由无刷专用芯片mc33035中文资料 控制组成的无刷控制器接线图
带电量显示有刷控制器电路图
电工基础2026-03-04
带电量显示有刷控制器电路图
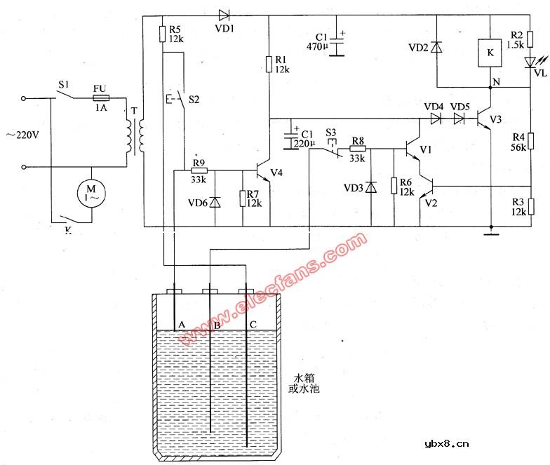
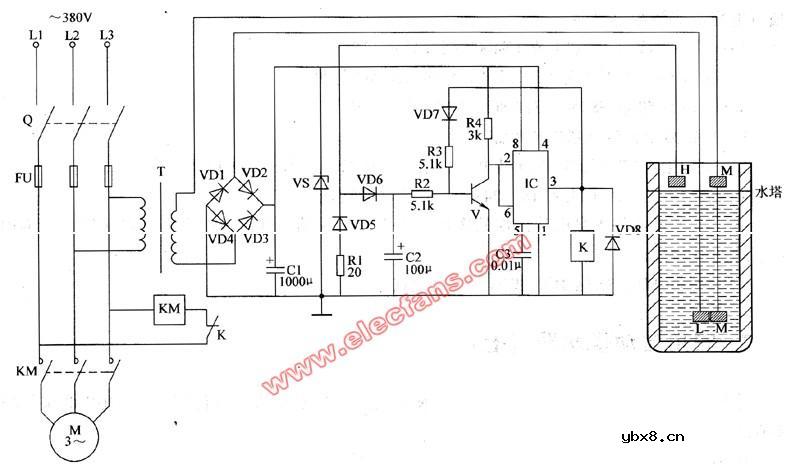
农用自动供水器电路图
电工基础2026-03-04
农用自动供水器电路图 农用自动供水器电路图,采用干簧管来检测和控制水位,电路简单、工作可靠,既可用于生活供水,也可用于农田灌溉。
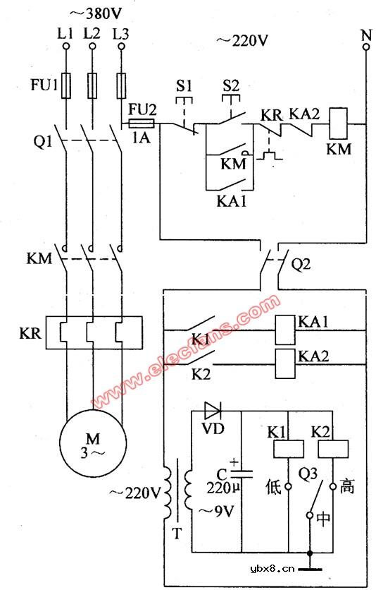
农用自动供水器原理图
电工基础2026-03-04
农用自动供水器原理图 农用自动供水器原理图,在水箱内抽满水后,能自动停止抽水并切断整机的交流电源;当水箱内水位降至最低水位时,电源又能自动接通并开始抽水。农用自动供水器元器件选择 RI~R4选用l/4W金属
农用自动供水器线路图
电工基础2026-03-04
农用自动供水器电路图由水位检测控制电路和控制执行电路组成,如图1 所示。
贮水池自动上水控制器电路图
电工基础2026-03-04
贮水池自动上水控制器电路图 贮水池自动上水控制器的电路工作原理见图。城市用水日益紧张,高层建筑的住房常常为接水而浪费大量宝贵的时间。本装置可以消除他们的接水等候之忧。其中A、B、C为三根水位探针,当池中
无塔供水电路图
电工基础2026-03-04
无塔供水电路图 农村的供水系统普遍采用无塔增压式供水控制装置,这种供水控制装置的缺点是电接点压力计的控制触点容易烧蚀,造成水压失控。本例介绍的农用无塔增压式供水器,控制电路采用12V直流电压供电,流经压
农用无塔增压式供水器电路图
电工基础2026-03-04
农用无塔增压式供水器电路图 农用无塔增压式供水器电路图的工作原理 本例介绍的农用无塔增压式供水器,采用电接点压力表作为检测控制装置,电路简单,在水源不足或潜水泵出现故障时能自动切断水泵电动机的工作电
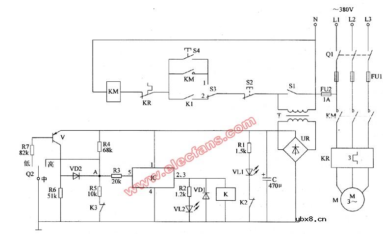
无塔增压式供水器电路图
电工基础2026-03-04
无塔增压式供水器电路图由电源电路、压力检测电路、控制电路和指示电路组成,如图1所示.
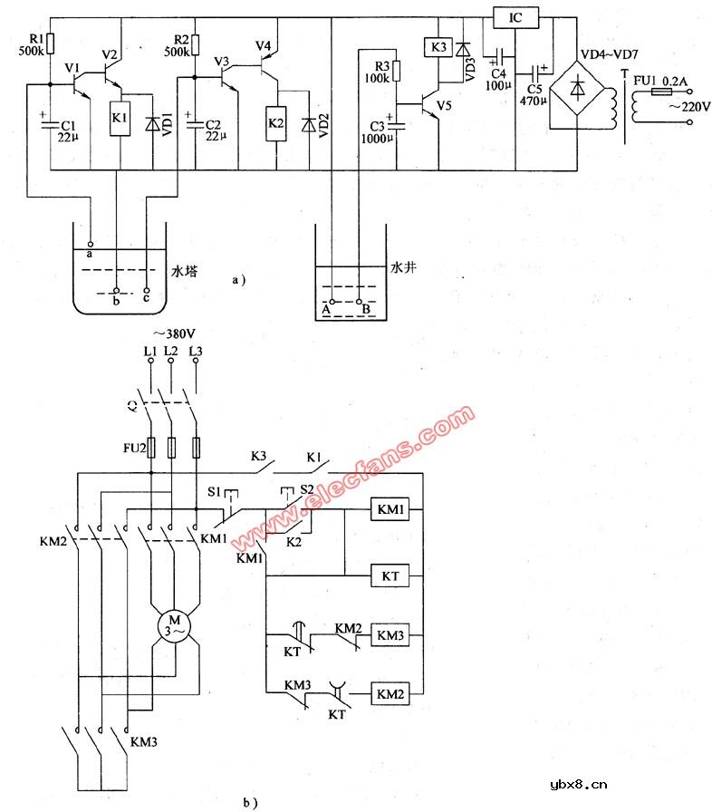
农用无塔增压式供水器原理图
电工基础2026-03-04
农用无塔增压式供水器原理图:由电源电路和压力检测控制电路组成.下面是电路图:
农用自动供水器电路图(1)
电工基础2026-03-04
农用自动供水器电路图(1) 农用自动供水器电路图具有自动抽水和缺水自动停机保护功能,适用于农村集体生活用水供水控制或乡镇企业的水塔供水控制。 电路工作原理 该农用自动供水器电路由电源电路、水位检测控
农用自动供水器电路图(2)
电工基础2026-03-04
农用自动供水器电路图(2) 农用自动供水器电路图元器件选择 IC选用NE555型时基集成电路。 K选用JRX-13F型12V直流继电器,要求其吸合电流在40mA以下。 T选用5W、二次电压为18~24V的380V电源变压器。 水
农用自动供水器电路图(3)
电工基础2026-03-04
农用自动供水器电路图(3) 农用自动供水器电路图适合于农村家用微型电动水泵(使用交流220V电压、功率在1kW左右)的自动控制。农用自动供水器电路图工作原理 该农用自动供水器电路由电源电路、水位检测电路和控制
农用自动供水器电路图(4)
电工基础2026-03-04
农用自动供水器电路图(4) 太阳能热水器在注水时,是靠一条很长的回水管来观察注水状态的。当水箱注满水时,回水管将会出水,此时用户应及时关闭进水阀门,否则会造成水箱溢水。 本例介绍的农用自动供水器,可以
农用自动供水器电路图(5)
电工基础2026-03-04
农用自动供水器电路图(5) 水箱或水池用水位控制器的电极由于长时间通电,会在电极表面生成氧化层而影响电极的传感性能,甚至会导致控制失灵。 本例介绍的农用自动供水器,其电极上只需通过占空比极小的脉冲电
农用自动供水器电路图(6)
电工基础2026-03-04
农用自动供水器电路图(6) 本例介绍一款采用分立元件制作的农用自动供水器,可用与农村水塔上水自动控制。在水塔内无水或水位偏低时,它能使水泵运转;在水位达到最高限位时,它能使水泵停止工作,从而使水塔内水位
东芝牌RAC-45NHE型空调机电路图
时间:2026-03-04
杜鹃牌XPB2-3型洗衣机电路图
时间:2026-03-04
干衣机电路图
时间:2026-03-04
古桥牌KC-30DE型牌窗式空调机电路图
时间:2026-03-04
好乐牌KC-42R型窗式空调机电路图
时间:2026-03-04
佳乐牌KCS-12型窗式空调机电路图
时间:2026-03-04
江南牌KC-20型窗式空调器电路图
时间:2026-03-04
江南牌KCD-31型窗式空调器电路图
时间:2026-03-04
金羚牌XQB30-5型全自动洗衣机电路图
时间:2026-03-04
日产AW B310B型洗衣机控制器电路图
时间:2026-03-04
三相异步电动机原理
时间:2026-03-04
电度表的工作原理
时间:2026-03-04
三相异步电动机的拆装详讲
时间:2026-03-04
三相异步电动机的七种调速方式
时间:2026-03-04
电风扇红外遥控器2
时间:2026-03-04
由三个接触器组成的电动机正反转控制电路图
时间:2026-03-04
电动机单线远程正反转控制电路图
时间:2026-03-04
USB转232电路图
时间:2026-03-04
东芝牌RAC-45NHE型空调机电路图
时间:2026-03-04
农用自动供水器原理图
时间:2026-03-04