电热水器调温控制电路
电工基础2026-03-04
电热水器调温控制电路 电热水器多数采用相位角控制法控温,即由双向可控硅控制电热元件电源每半个周期导通角的大小。当导通角越大,每半个周期导通的时间就越长,电热元件得电的平均功率越大;反之越小。这种方式使
电脑控制风扇电路图
电工基础2026-03-04
电脑控制风扇电路图:由降压整流电路和振荡控制电路组成,整流电路提供10V直流电压,刚接通电路时,IC置位,。。
多用家电控制器
电工基础2026-03-04
多用家电控制器:该控制器能对多种家用电器进行控制。如,电灯调光,彩灯闪光,电扇调速,模拟自然风,音乐,舞厅等场合的彩灯,信号灯等。
综合控制器
电工基础2026-03-04
综合控制器:具有无级定时,无级调速,不消耗无功功率,定时长,定时精度高等优点,可用于电风扇 ,电热器及电机等进行控制。
间歇灌控制器电路图
电工基础2026-03-04
间歇灌控制器电路图:要求一定湿度的场合实现自动灌溉。它通过湿度传感器和SCR等电子电路控制灌溉设备。
间歇自动灌溉控制器
电工基础2026-03-04
间歇自动灌溉控制器
单按钮控制开关
电工基础2026-03-04
单按钮控制开关:电路由降压整流电路,双稳态触发电路和可控硅控制电路等组成,由一个按扭控制电源的通或断,降压整流电路提供直流电压。
多点控制开关电路图
电工基础2026-03-04
多点控制开关电路图
脉冲列控制的交流开关电路图
电工基础2026-03-04
脉冲列控制的交流开关电路图
多功能电子控制器电路图
电工基础2026-03-04
多功能电子控制器电路图
安全型电熨斗控制电路图
电工基础2026-03-04
安全型电熨斗控制电路图
电热控制器电路图
电工基础2026-03-04
电热控制器电路图
烘干箱自动控制电路图
电工基础2026-03-04
烘干箱自动控制电路图
用KC-08构成的控制器电路图
电工基础2026-03-04
用KC-08构成的控制器电路图
具有过载保护的电动机正转控制电路图
电工基础2026-03-04
具有过载保护的电动机正转控制电路图
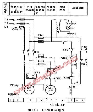
C620型车床的电气控制电路图
电工基础2026-03-04
C620型车床的电气控制电路图 C620机床电气线路图电路图
测试仪的详细线路图
时间:2026-03-04
场效应晶体管增益自动控制测试仪
时间:2026-03-04
处理地震仪信号的实时信号处理仪
时间:2026-03-04
带数字显示的电流放大测试仪
时间:2026-03-04
导相信号测试仪
时间:2026-03-04
电导计电路图
时间:2026-03-04
电容计电路图
时间:2026-03-04
峰值时间检测器
时间:2026-03-04
监控微波无线电传输线路导频音的稳定的交流...
时间:2026-03-04
可控振荡器的应用
时间:2026-03-04
三相异步电动机原理
时间:2026-03-04
由三个接触器组成的电动机正反转控制电路图
时间:2026-03-04
电动机单线远程正反转控制电路图
时间:2026-03-04
三相异步电动机的拆装详讲
时间:2026-03-04
三相异步电动机的七种调速方式
时间:2026-03-04
USB转232电路图
时间:2026-03-04
单相感应电机的启动开关电路图
时间:2026-03-04
用于压控振荡器的线性化电路图
时间:2026-03-04
多用途调压器电路图
时间:2026-03-04
放大机定时器
时间:2026-03-04