农用自动供水器电路图
电工基础2026-03-04
农用自动供水器电路图 农用自动供水器电路图,采用干簧管来检测和控制水位,电路简单、工作可靠,既可用于生活供水,也可用于农田灌溉。
无塔供水电路图
电工基础2026-03-04
无塔供水电路图 农村的供水系统普遍采用无塔增压式供水控制装置,这种供水控制装置的缺点是电接点压力计的控制触点容易烧蚀,造成水压失控。本例介绍的农用无塔增压式供水器,控制电路采用12V直流电压供电,流经压
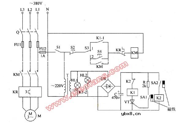
农用无塔增压式供水器电路图
电工基础2026-03-04
农用无塔增压式供水器电路图 农用无塔增压式供水器电路图的工作原理 本例介绍的农用无塔增压式供水器,采用电接点压力表作为检测控制装置,电路简单,在水源不足或潜水泵出现故障时能自动切断水泵电动机的工作电
自动供水电路图
电工基础2026-03-04
自动供水电路图 上图为水塔自动供水保护电路:一般家用小功率水泵供水电路没有保护措施,在实际运行中会因逆止阀日久漏水,使水泵在无水情况下运行而烧坏电机,或因自控电路失灵造成水满溢出。笔者针对上述缺陷在电
驱动器/接收器,驱动器/接收器原理是什么?
时间:2026-03-04
缓冲器,缓冲器是什么?
时间:2026-03-04
缓冲器工作原理是什么?
时间:2026-03-04
JK触发器,JK触发器是什么意思
时间:2026-03-04
JK触发器原理是什么?
时间:2026-03-04
J-K触发器实验原理简介
时间:2026-03-04
JK触发器工作原理详细介绍
时间:2026-03-04
计数器,计数器的工作原理是什么?
时间:2026-03-04
D触发器,D触发器是什么意思
时间:2026-03-04
D触发器工作原理是什么?
时间:2026-03-04
三相异步电动机原理
时间:2026-03-04
电度表的工作原理
时间:2026-03-04
三相异步电动机的拆装详讲
时间:2026-03-04
三相异步电动机的七种调速方式
时间:2026-03-04
电风扇红外遥控器2
时间:2026-03-04
由三个接触器组成的电动机正反转控制电路图
时间:2026-03-04
电动机单线远程正反转控制电路图
时间:2026-03-04
USB转232电路图
时间:2026-03-04
美的WP5B全自动洗碗机电路图
时间:2026-03-04
小天鹅WQP8-4501全自动洗碗机电路图
时间:2026-03-04